今週新たに公開されたマツダが出願中の特許は2件。

ただ、その2件が共にロータリーエンジン関連の内容となっています。
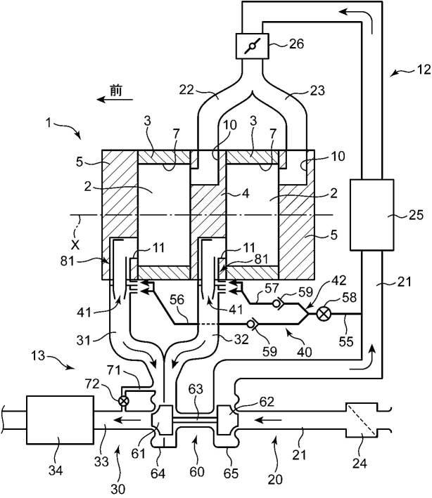
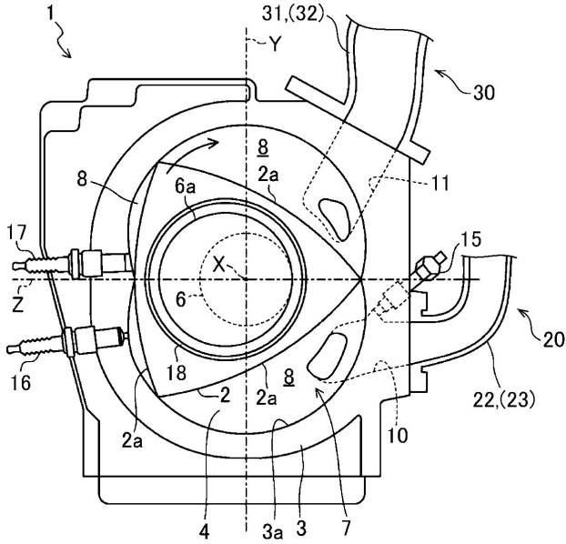
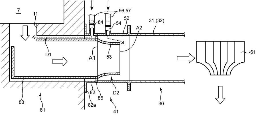
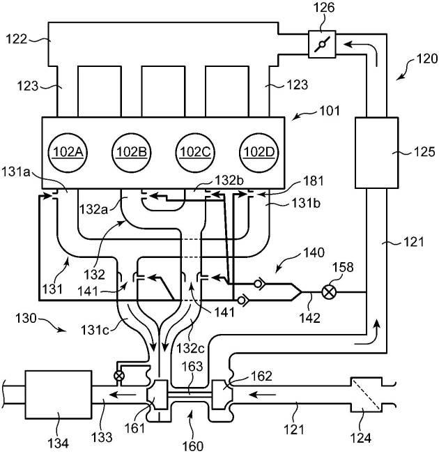
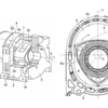
まず1件目は「エンジンの排気装置」という内容。
https://ipforce.jp/patent-jp-A-2020-97913







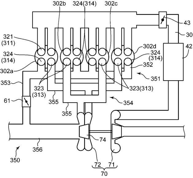
駆動用ロータリーエンジンへの採用を想定した内容ですが、直4エンジンへの展開も視野に入れているようです。
資料に書かれている特許の目的は・・・
排気通路内に二次空気が導入されれば排気ガス中の未燃成分(HC等)と二次空気との酸化反応を生じさせることができる。
そして、この反応熱によって、二次空気の導入位置よりも下流側における排気ガスの温度を上昇させて、触媒の活性化を促進することができる。
ここで、排気ガスの温度が低いときは前記の酸化反応を十分に生じさせることができない。
これより、排気通路のより上流側の部位であって排気ガスの温度が高温に維持される部位に二次空気が供給されるのが望ましい。
しかしながら、排気行程の開始直後は気筒から高圧の排気ガスが排出されることで排気通路の上流側の部位の圧力は非常に高くなる。
そのため、この場合には排気通路の上流側の部位に外部から二次空気を導入するのが困難となり、未燃の成分を適切に酸化反応させることができない。
本発明は前記のような事情に鑑みてなされたものであり、排気通路に導入される空気により排気ガス中の未燃成分を効果的に酸化させることができるエンジンの排気装置を提供することを目的とする。
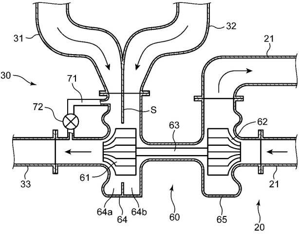
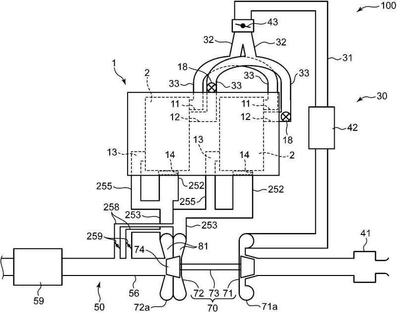
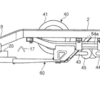
次は「ターボ過給機付きエンジンの排気装置」という内容。
https://ipforce.jp/patent-jp-A-2020-97914









こちらも駆動用ロータリーエンジンへの採用を想定しつつ、直4エンジンへの展開も視野に。
吸気・排気経路がそれぞれ2つ備わったロータリーエンジンが2種類提案されています。
資料に書かれている特許の目的は・・・
バイパス通路およびウエストゲートバルブを備えたターボ過給機付きエンジンによれば、ターボ過給機による過給によって気筒に導入される吸気を増大させて高いエンジントルクひいては高い燃費性能を得ることができるとともに、ウエストゲートバルブの開閉によって過給圧を適切に制御することができる。
しかし、上記の内容では排気ポートに接続される全ての排気通路が集合する集合部の下流側にタービンが設けられており、この集合部においてバイパス通路が分岐している。
そのため、ウエストゲートバルブの開弁時において、排気行程の開始直後に排気ポートに排出される排気ガスの全てをタービンに導入することができない。
さらに、タービンに必要なエネルギーを確保するために、排気行程のほぼ全期間にわたって排気ガスをタービンに導入せねばならない機会が多くなり、エンジンの背圧およびポンピングロスを十分に小さくできないという問題がある。
本発明は、前記のような事情に鑑みてなされたものであり、燃費性能をより高めることのできるターボ過給機付きエンジンを提供することを目的とする。
吸気・排気経路が2つ備わっているロータリーエンジン関連の特許・出願はつい先日にも出てきています。
連続して似たような内容が出ているので、いずれ出てくる次世代ロータリースポーツ用エンジンの吸気・排気周りは上記の内容で開発が進められてるのかもしれません。
今週は以上になります。
来週はどのような内容が出てくるのか楽しみにしたいと思います。