
今週は月曜日も特許出願情報が更新されています。
マツダが出願中の特許は新たに42件公開されているのでその中から気になった内容を取り上げます。
まずは「車両の前部構造」という題名の内容が2件公開されています。
(1件目)特開2021-172125 | 知財ポータル「IP Force」
(2件目)特開2021-172126 | 知財ポータル「IP Force」







〇資料に記載されている特許の目的。
(1件目)
本発明は、水圧によってデフレクタの後壁部が車両前方側へ押圧された場合であっても、車両内部への水飛沫の侵入を抑えられる車両の前部構造を提供することを目的とする。
(2件目)
本発明は、上述の問題に鑑み、水圧によってスプラッシュシールドが車幅方向内側へ押圧された場合であっても、エンジンルーム内への水飛沫の侵入を抑えられる車両の前部構造を提供することを目的とする。
1枚目の説明図には車両のフロント部が一部描かれていますが、これは先日取り上げた北米向け新型SUV「CX-50」関係と思われる特許出願図と似てる気がするので比較・・・。


基本的なデザインは同じですが、サイド開口部付近(赤矢印部分)の意匠はやや異なります。
この点から別の車種という可能性も頭に浮かびますが、フロントフェンダーモールすぐ後ろにフロントドアのパーティングライン(青矢印部分)があるのは共通なのでどちらも横置きエンジン車両なのが確実。
特許説明図は一部ディティールを省略して描かれている場合も多いので両方共に「CX-50」を意識した内容かもしれません。
続いては「車両のセンターコンソール」という題名の内容。
特開2021-172242 | 知財ポータル「IP Force」








〇資料に記載されている特許の目的。
本発明は、前部が収容部の上方を覆うように設けられたアームレストを有しながらも、アームレストの高い剛性を確保することができる車両のセンターコンソールを提供することを目的とする。
こちらの特許出願は一見するとMAZDA3・CX-30のセンターコンソールに見えますが、両車種には採用されていない「観音開き仕様のアームレスト」である事に加えて「アームレスト前方にワイヤレス充電器」が備わっているのも大きな特徴です。



ちなみに、MAZDA3・CX-30にはすでにワイヤレス充電器がアクセサリーオプションで用意されていますが、コンソールBOXの中に装着するタイプとなっています。


今回の特許出願図とMAZDA3・CX-30のセンターコンソールを比較。



今回出てきた特許出願はMAZDA3・CX-30の改良モデルに関する可能性が浮かびますが、個人的には両モデルと同じスモール群ベースで登場予定の北米向け新型SUV「CX-50」の内装とも関係があるのでは?と推測します。
ここ最近、CX-50に関係しそうな特許出願が増加傾向にあるので・・・。
続いては「エンジンの吸気構造」という題名の内容が5件出ています。
(1件目)特開2021-173186 | 知財ポータル「IP Force」
(2件目)特開2021-173187 | 知財ポータル「IP Force」
(3件目)特開2021-173188 | 知財ポータル「IP Force」
(4件目)特開2021-173192 | 知財ポータル「IP Force」
(5件目)特開2021-173193 | 知財ポータル「IP Force」










〇資料に記載されている特許の目的。
(1件目)
本発明は、電動過給機からインタークーラをバイパスしてエンジンの気筒に吸気を導入するバイパス通路を、その通路長が長くならないようにコンパクトに設けることを課題とする。
(2件目)
本発明は、電動過給機からインタークーラをバイパスする吸気をエンジンの気筒に対して素早く導入することを課題とする。
(3件目)
本発明は、ターボ過給機及び電動過給機各々からインタークーラをバイパスしてエンジンの気筒に吸気を導く複数のバイパス通路を、エンジンの側方に大きく張り出さないようにコンパクトに設けることを課題とする。
(4件目・5件目)
本発明は、ターボ過給機からインタークーラをバイパスしてエンジンの気筒に導入するバイパス通路を、その通路長が長くならないようにコンパクトに設けることを課題とする。
こちらはマツダの特許出願でおなじみの「電動過給機を採用した直6ディーゼルエンジン」に関する内容です。
今回は吸気系をコンパクトにする事を重視した内容となっています。
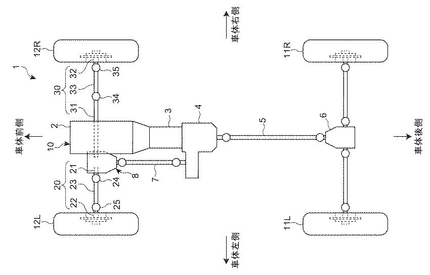
最後は「車両のパワーユニット装置」という題名の内容を2件。
(1件目)特開2021-172200 | 知財ポータル「IP Force」
(2件目)特開2021-172201 | 知財ポータル「IP Force」











〇資料に記載されている特許の目的
(1件目)
本発明は、エンジンの車幅方向一方側にデファレンシャル装置が配置される車両において、オイルパンとデフハウジングとの嵌合部分におけるオイルパンからデフハウジングへの熱伝達を抑制しつつエンジンの暖機を促進させることができる車両のパワーユニット装置を提供することを課題とする。
(2件目)
本発明は、エンジンの車幅方向一方側にデファレンシャル装置が配置される車両において、デファレンシャル装置からドライブシャフトがエンジンのオイルパンに挿通されて車幅方向他方側に延びる場合に、比較的容易にドライブシャフトの抜け止めを行うことができる車両のパワーユニット装置を提供することを課題とする。
こちらもおなじみとなった「縦置きFRベースの4輪駆動車両(AWD)」に関する内容です。
ちなみに、マツダが公開したラージ群アーキテクチャーの画像でも駆動力を前輪へ伝えるプロペラシャフトが確認出来るのでAWD車の重要度は高そうですね。


今回気になった内容は以上となります。
木曜日にも特許出願情報が更新されるはずなのでそちらでも気になった内容があれば取り上げていきたいと思います。