
ここ最近公開件数が増えているマツダの特許関連情報ですが、中国で気になる内容が公開されました。
今回取り上げるのは中国の特許関連機関「国家知識産権局(CNIPA)」のデータベースから。
こちらのHPでは中国国内で出願・登録された特許が検索可能になっていますが、マツダの特許関連情報を調べると今日12月2日付で気になる特許出願が公開されてます。
①「发动机(エンジン)」
(出願番号:CN121047697A)





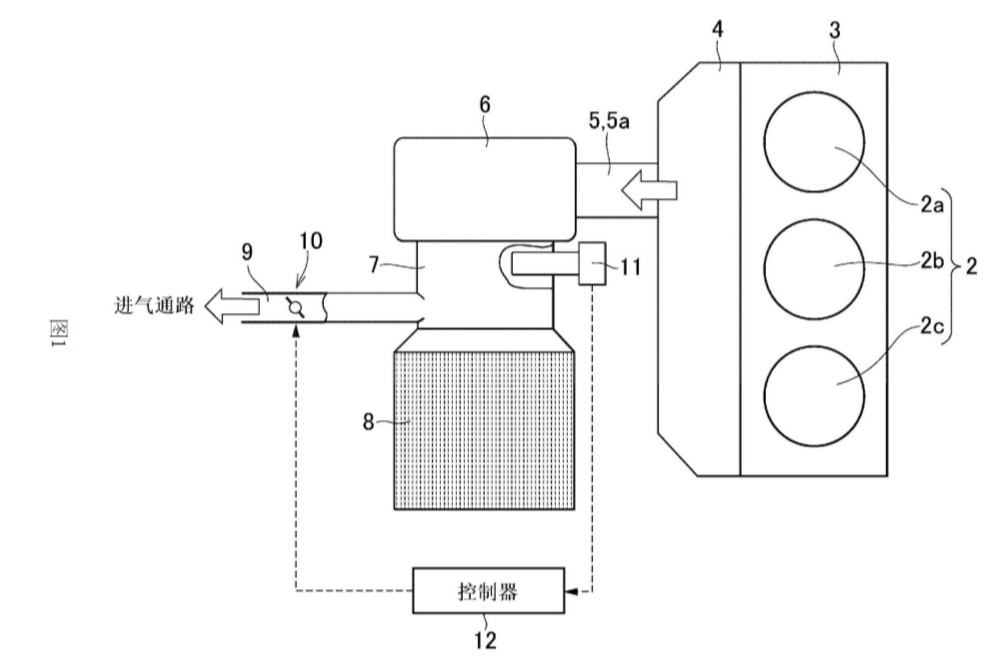
図1は、本発明の一実施形態におけるエンジンの一例を模式的に示す。図1に示すエンジン1は、ガソリンエンジン、ディーゼルエンジン等から構成することができ、例えば、複数のシリンダ2を有するシリンダブロック3と、シリンダブロック3の上端に配置されたシリンダヘッド4と、シリンダブロック3の下端に接続されたクランクケース(図示せず)とを備える。
図1は3気筒エンジンを示しており、シリンダブロック3は、第1シリンダ2a、第2シリンダ2b、および第3シリンダ2cの3つのシリンダ2を有する。
シリンダヘッド4は、シリンダ2の上部の開口部を閉塞するように構成されている。シリンダヘッド4には、シリンダ2内に新気を吸入するための吸気ポート(図示せず)、シリンダ2内で発生した排気ガスを排出するための排気ポート(図示せず)、およびシリンダ2内の混合気に点火するための点火プラグ(図示せず)が設けられている。
図1に示すエンジン1では、排気マニホールド5から排出される排気ガスを拡散させるディフューザ室6が設けられており、このディフューザ室6は排気マニホールド5の出力側に接続されている。図2は、このディフューザ室6の構造の一例を示す。
ディフューザ室6に接続された接続通路7の下流側(排気浄化装置8側)には、排気ガスを吸気マニホールド等の吸気通路へ再循環させるEGR(Exhaust Gas Recirculation)通路9が接続されている。また、EGR通路9には、EGR通路9を流れる排気ガス量を制御するEGRバルブ10が設けられている。
☆資料に記載されてる特許の目的
紹介している特許文献のエンジンは、凹部空間に酸素センサが設置され、この凹部空間にEGR通路が接続されているため、EGR通路を流れるEGRガスの酸素濃度を適切に検出することができる。
一方、多気筒エンジンでは、運転中に排気ガスを排出する気筒が順次切り替えられるため、サイクル中に排気ガスの組成が変化する可能性がある。このように排気ガスの組成が変化すると、EGR通路を最初に流れるEGRガスの酸素濃度と、後に流れるEGRガスの酸素濃度に差が生じ、EGR通路を流れるEGRガスの流量を調整するEGRバルブの制御が複雑になる。
また、EGRガスの流量を適切に制御できない場合、気筒に過剰なEGRガスが供給されて失火につながる可能性があり、逆に、気筒に十分なEGRガスが供給されずに窒素酸化物(NOx)の発生を抑制できない可能性もある。
本発明は、上記技術的課題に鑑みてなされたものであり、その目的は、EGR通路に流入するEGRガスの組成変化を抑制することができるエンジンを提供することにある。
②「内燃机的排气净化装置(内燃機関用排気浄化装置)」
(出願番号:CN121047666A)







本発明の実施形態で示す内燃機関は、ガソリンエンジンであり、具体的には、複数の気筒と、これら気筒に連通する排気流路の下流に触媒コンバータが取り付けられたガソリンエンジンである。
また、図2および図3に示すように、本発明の実施形態における内燃機関の排気浄化装置1は、排気マニホールド2、触媒コンバータ3、衝突拡散室4、絞り部5、淀み面6、および空燃比センサ7を主要構成要素として備えている。
排気マニホールド2は、複数の排気流路、合流部、および接続部2aを有する。複数の排気流路は、図2及び図3には示されていないが、例えば、上記図1に示す排気流路101、102、103と同様の構造を有する。複数の排気流路は、エンジンの複数の気筒(図示せず)にそれぞれ接続され、各気筒から排出される排気ガスを流通させる。
合流部は、図2及び図3には示されていないが、例えば、上記図1に示す合流部104aと同様の構造を有し、排気マニホールド2における排気流路が合流する部分である。接続部2aは、上記図1に示す接続管104bと同様の構造を有し、この接続部2aを介して排気マニホールド2を後述する衝突拡散室4に接続する。
本発明の実施形態に係る内燃機関の排気浄化装置1によれば、エンジンの複数の気筒に連通する排気マニホールド2(排気流路)の下流側に接続され、これら複数の気筒から排出される排気ガスが合流する衝突拡散室4において、排気ガスの主流を拡散または分散させて流速を低減することができるため、触媒を通過する排気ガスの流速を低減することができる。したがって、触媒サイズを大きくすることなく、浄化性能を向上させることができる。
☆資料に記載されている特許の目的
触媒を増設することなく排気ガスの浄化性能を向上させ、気筒間のばらつきを抑制し、かつ、空燃比を適切に検出することができる内燃機関の排気ガス浄化装置を提供することを目的とする
今回取り上げた2件はエンジンの排ガス浄化性能向上を目指している特許出願ですが、まず注目なのは出願者の欄に「トヨタ(丰田自动车株式会社)」と「マツダ(马自达汽车株式会社)」が明記されてる事。
そしてもう一つ注目なのはどちらの特許出願も「3気筒ガソリンエンジン」を視野に入れている事です。
すでに両社は米国アラバマ州の工場建設やOEM供給など幅広い領域で協力してきましたが、エンジンを共同開発した実例はまだ無い事に加えて、現在マツダが製造しているSKYACTIV系エンジンに3気筒はありません。
あくまで排ガス性能向上にフォーカスした特許かもしれませんが、それでも3気筒エンジンも視野に入れている特許を2社共同で出願したのはかなり興味深いですね・・・。
トヨタはすでにヤリスなどのコンパクトモデルへ3気筒エンジンを導入していますが、マツダは3気筒エンジンを新開発するような計画も発表していないので、今回の特許はまだまだ謎が多い内容・・・。
あえてマツダの可能性を妄想するなら、2027年登場の新型コンパクトSUVやVISION X-COMPACTの量産モデル用に"3気筒版SKYACTIV-Z"開発みたいな展開もちょっと期待したくなりますが(笑)
今のところこの特許出願が公開されてるのは中国だけですが、今後欧米や日本の特許データベースでも公開されるかもしれないので、また新たな発見や動きがあれば紹介したいと思います。
令和6年能登半島地震災害・9月21日豪雨被害の義援金受付関連。
◎石川県公式HP
・地震災害用リンク(令和7年12月26日まで受付)
令和6年(2024年)能登半島地震に係る災害義援金の受付について | 石川県
・豪雨被害用リンク(令和7年3月31日まで受付)
・富山県公式HP(令和7年3月31日まで受付予定)
・新潟県公式HP(令和7年12月26日まで受付予定)








